Author Topic: wiring schmatic  (Read 5911 times)

jakeb

  • Full Member
  • ***
  • Thank You
  • -Receive: 4
  • Posts: 248
    • View Profile
wiring schmatic
« on: November 19, 2007, 11:51:29 AM »
Does anyone have a wiring schmatic for the engine side of things for the m42?  I am looking for what I will need to splice to use the m42 in a different car....  a 2002.

I assume I shouldn't need a lot...
power to the main relay (constant and switched)
ecu ground
starter connection

I wouldn't think there is that much...

jake
http://www.classicdaily.net - swapping this into that
http://www.blunttech.com - all your parts needs

ak96ss

  • Can't remember his way cool title
  • Administrator
  • Legendary
  • *****
  • Thank You
  • -Receive: 1
  • Posts: 1378
    • View Profile
wiring schmatic
« Reply #1 on: November 19, 2007, 11:53:31 AM »
=============================================
We're here to preserve democracy, not practice it.
[INDENT]- Captain Frank Ramsey, Crimson Tide[/INDENT]
=============================================

John in MD
uh, it's a '91 318is, like everyone else...

jakeb

  • Full Member
  • ***
  • Thank You
  • -Receive: 4
  • Posts: 248
    • View Profile
wiring schmatic
« Reply #2 on: November 20, 2007, 07:35:44 AM »
thanks, that helps to a certain degree.  Looks like some of the pages are missing from it tho.  Does anyone have a wiring diagram that shows everything so I can trace things back?

I know my haynes manual for a 2002 has a nice one for a 2002.  Just need something like that for a 318is.

Do all the connections that power the engine and ECU connect via the round c101 plug?  Where does the ECU and the coils get their power from?  the c101 plug?

TIA,
Jake
http://www.classicdaily.net - swapping this into that
http://www.blunttech.com - all your parts needs

ak96ss

  • Can't remember his way cool title
  • Administrator
  • Legendary
  • *****
  • Thank You
  • -Receive: 1
  • Posts: 1378
    • View Profile
wiring schmatic
« Reply #3 on: November 21, 2007, 02:43:36 AM »
Quote from: jakeb;38010
thanks, that helps to a certain degree.  Looks like some of the pages are missing from it tho.  Does anyone have a wiring diagram that shows everything so I can trace things back?

I know my haynes manual for a 2002 has a nice one for a 2002.  Just need something like that for a 318is.

Do all the connections that power the engine and ECU connect via the round c101 plug?  Where does the ECU and the coils get their power from?  the c101 plug?

TIA,
Jake


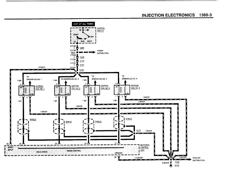
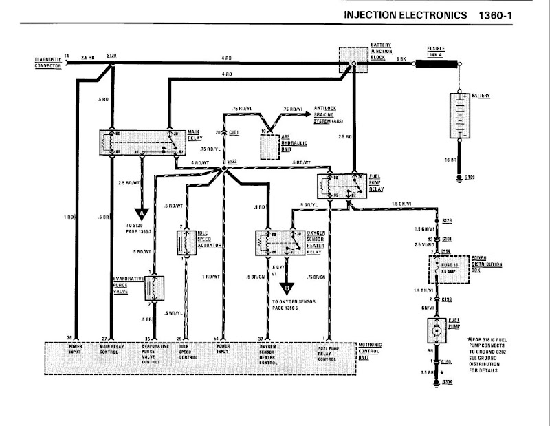
No, it looks like the ECU gets it's power directly from the battery junction block from splice S130, but the coils come from C101 via splice S128, off of pin 7.

I have a much more complete version of the ETM, but the file is 16 MB.





=============================================
We're here to preserve democracy, not practice it.
[INDENT]- Captain Frank Ramsey, Crimson Tide[/INDENT]
=============================================

John in MD
uh, it's a '91 318is, like everyone else...

jakeb

  • Full Member
  • ***
  • Thank You
  • -Receive: 4
  • Posts: 248
    • View Profile
wiring schmatic
« Reply #4 on: November 21, 2007, 07:34:11 AM »
can you send me that file?  either email it or I can give you a place to upload it via ftp.

jake   AT

the guest room

DOT   net
http://www.classicdaily.net - swapping this into that
http://www.blunttech.com - all your parts needs

jakeb

  • Full Member
  • ***
  • Thank You
  • -Receive: 4
  • Posts: 248
    • View Profile
wiring schmatic
« Reply #5 on: November 21, 2007, 08:10:31 AM »
After looking at the schmatic that you posted I will have to look at my wiring harness I have.  There must be a connection that goes to the battery post.  Things are starting to make sence.
http://www.classicdaily.net - swapping this into that
http://www.blunttech.com - all your parts needs

ak96ss

  • Can't remember his way cool title
  • Administrator
  • Legendary
  • *****
  • Thank You
  • -Receive: 1
  • Posts: 1378
    • View Profile
wiring schmatic
« Reply #6 on: November 21, 2007, 10:17:34 AM »
I'm at work, I'll give it a shot tonight when I get home.
=============================================
We're here to preserve democracy, not practice it.
[INDENT]- Captain Frank Ramsey, Crimson Tide[/INDENT]
=============================================

John in MD
uh, it's a '91 318is, like everyone else...

ak96ss

  • Can't remember his way cool title
  • Administrator
  • Legendary
  • *****
  • Thank You
  • -Receive: 1
  • Posts: 1378
    • View Profile
wiring schmatic
« Reply #7 on: November 21, 2007, 05:49:43 PM »
OK, it's been sent - let's see if your mail server will take it.
=============================================
We're here to preserve democracy, not practice it.
[INDENT]- Captain Frank Ramsey, Crimson Tide[/INDENT]
=============================================

John in MD
uh, it's a '91 318is, like everyone else...